Subsea distribution system
A subsea distribution system (SDS) is consisted of a group of products that provide communication between subsea controls and topside controls for all equipment via an umbilical system. It is like the nerve system that makes subsea production possible, which is designed in such a way that safety, environment protection, and flow assurance and reliability are taken into consideration for all subsea oil and gas exploitation[1].
Contents
Major functions
Subsea distribution system is typically designed to perform the following main functions:
- Hydraulic power distribution;
- Chemical injection distribution;
- Electrical power distribution;
- Communication distribution.
Major components
Subsea distribution systems may include, but not be limited to, the following major components[2]:
- Topside umbilical termination assembly (TUTA);
- Subsea accumulator module (SAM);
- Subsea umbilical termination assembly (SUTA), which includes:
- Umbilical termination head (UTH);
- Hydraulic distribution manifold/module (HDM);
- Electric distribution manifold/module (EDM);
- Steel flying leads (SFL);
- Subsea distribution assembly (SDA);
- Hydraulic flying leads (HFLs);
- Electric flying leads (EFLs);
- Multiple quick connector (MQC);
- Hydraulic coupler;
- Electrical connector;
- Logic caps.
The subsea umbilical termination assembly mainly consists of inboard multiple quick connect (MQC) plates, mounting steel structures, a lifting device, mudmat, logic cap, long-term cover, field assembled cable termi- nation, and electrical connectors.
The subsea distribution assembly mainly consists of a hydraulic distri- bution module (HDM) and electrical distribution module (EDM).
The HDM consists of inboard MQC plates, mounting steel structures, lifting padeyes, a mudmat, logic cap, and long-term cover.
The EDM consists of bulkhead electrical connectors and cables and, in some cases, an electrical transformer module.
Hydraulic flying leads (HFLs) mainly consist of two outboard MQC plates with holding structures and steel tubes.
Electrical flying leads (EFLs) is mainly consist of two electrical connectors and a number of cables.
Subsea distribution system block diagram
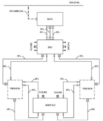
Subsea distribution layout example
Below is a schematic example of a subsea control/distribution system, including topsides components and subsea template, cluster, and tie-in configurations.
Sea also
References
- ↑ Subsea Engineering Handbook by Yong Bai and Qiang Bai, Publication Date: January 27, 2012 | ISBN-10: 0123978041 | ISBN-13: 978-0123978042 | Edition: 1
- ↑ International Standards Organization, Petroleum and Natural Gas Industries-Design and Operation of the Subsea Production Systems, Part 1: General Requirements and Recommendations, ISO, 2005, 13628-1.
